1. Introducción
La región de Aysén del General Carlos Ibáñez del Campo (Chile) se caracteriza a su vez por su régimen de precipitaciones intenso, con grandes cuencas hidrográficas y de características torrentosas. Los procesos de remociones en masa (RM) son fenómenos naturales muy frecuentes, particularmente en la parte occidental de la región, que reúne las condiciones favorables para que ocurran: relieves montañosos, fuertes pendientes, un suelo muy delgado con escasa cohesión al sustrato y una cobertura vegetal de alta densidad. Todas estas características sumado a las precipitaciones facilitan la ocurrencia de deslizamientos y aluviones (Galilea, 2020). En los últimos 20 años el proceso más común que afecta a la población y conectividad son las remociones en masa. Lo que se traduce en cortes de caminos, suspensión de servicios básicos, daños a infraestructura, fallecidos y lesionados.
El ente técnico público encargado de servir en materias relacionadas con los peligros geológicos es el Servicio Nacional de Geología y Minería (SERNAGEOMIN). Según lo establecido en el Artículo 11 de la Ley N°3.525 de 1980 (Biblioteca del Congreso Nacional, 1980), este organismo técnico tiene entre sus objetivos la celebración de convenios con el fin de obtener asistencia técnica, brindar servicios, y realizar estudios, investigaciones o asesoramientos técnicos en diversas áreas de la geología. Además, tiene la responsabilidad de emitir alertas relacionadas con la actividad volcánica, erupciones y deslizamientos que puedan afectar a la población, en términos de alcance y gravedad, comunicándolas de manera oportuna y adecuada según lo estipulado en los protocolos establecidos para este fin, al Servicio Nacional de Prevención y Respuesta ante Desastres (SENAPRED), según lo dispuesto en el Artículo 50 del Decreto Ley 21.364 de 2021 (Biblioteca del Congreso Nacional, 2021). Esta colaboración entre el organismo técnico y la protección civil subraya la importancia de la información geográfica como elemento crucial en la toma de decisiones.
SERNAGEOMIN dispone de una serie de bases de datos (BBDD) espaciales diseñadas para temáticas geológicas, dentro de las cuales la única que cumple con estándares internacionales es la de Geología Básica. Sin embargo, en el caso de BBDD para los peligros geológicos, estas han sido desarrolladas conforme a diversos objetivos y por distintos profesionales, por lo tanto, carecen de una estructura normalizada o estandarizada que facilite compartirlas y actualizarlas sin la orientación o información previa de sus creadores.
En este contexto, ante la falta de normalización o estandarización de las BBDD sobre eventos de RM, en este artículo se presenta una propuesta de BBDD que permita actualizar y registrar los eventos de RM de forma más ordenada y automatizada, contribuyendo a ahorrar esfuerzos y recursos en la generación de productos que responden a las necesidades particulares de los usuarios. Esta propuesta se contextualiza en la Oficina Técnica de Coyhaique (OTC), generando la estructura de una BBDD normalizada/estandarizada que contenga toda la información de RM para la región de Aysén. Finalmente, la BBDD de RM se evaluó y validó a través de una prueba de usabilidad basada en tareas que sea aplicó a usuarios con un perfil específico, obteniéndose resultados de las medidas de eficacia, eficiencia y satisfacción.
2. Bases de datos e inventarios de RM
Fell et al. (2008) define un inventario de remociones en masa como un elemento fundamental para la zonificación de remociones. González de Vallejo (2012) propone que los inventarios son básicamente una localización y distribución espacial de los procesos actuales y pasados y/o zonas afectadas. Debe incluir información de: la ubicación, clasificación, volumen, alcance, estado de actividad, fecha en que ocurrió el evento en una determinada área y otras características de la remoción.
En el caso de Chile se han realizado estudios de inventario en zonas acotadas como el caso de Puerto Aysén, a raíz del terremoto de 2007 en los fiordos, generaron deslizamientos que provocaron tsunamis (Naranjo et al., 2009; Sepúlveda et al., 2010). Serey et al. (2019) publicaron un estudio de mapeo puntual de remociones en masa entre los 33°-38° S producto del terremoto del año 2010. Además, en el norte grande de Chile se ha levantado un inventario poligonal de remociones en masa abarcando un área de 220x80 km2 entre Arica e Iquique (Crosta et al., 2014)
En SERNAGEOMIN, el Visor Portal Geomin es el catálogo nacional de información geológica y minera. Esta herramienta incluye las ubicaciones de referencia de numerosas publicaciones, así como el catastro nacional de RM que se limita exclusivamente a los informes de asistencias técnicas realizadas por funcionarios del servicio. Es importante destacar que este registro no es fotointerpretativo, no muestra los inventarios mencionados y no refleja la totalidad de remociones en el territorio. Es importante tener en cuenta que el Visor Portal Geomin, como su nombre lo indica, está diseñado principalmente para la visualización y no permite la descarga de archivos en formato vectorial.
El SERNAGEOMIN dispone de una BBDD creada con el propósito de almacenar el catastro nacional de RM, a la que se puede acceder a través del visualizador de mapas del PortalGEOMIN (Figura 1). Esta BBDD corresponde a una capa vectorial de puntos donde se localizan las asistencias técnicas geológicas que han sido respaldadas por un informe técnico. Los campos de las BBDD se despliegan al seleccionar previamente en el árbol de capas Remociones en Masa/Catastro Remociones en Masa.

Figura 1 PortalGEOMIN: Vista de campos de BBDD catastro nacional RM. Fuente: https://portalgeominbeta.sernageomin.cl
Si bien, en la parte superior del PortalGEOMIN se indica “Catálogo Nacional de Información Geológica y Minera” se debe indicar que las funcionalidades del visualizador no se corresponden con las que debe ofrecer un servicio de Catálogo (Catalog Service Web - CSW) según el estándar de Open Geospatial Consortium (OGC). El servicio de catálogo o de localización ofrece una de las funcionalidades básicas: el descubrimiento o localización de recursos de información geográfica (datos y servicios). Los servicios de catálogo desempeñan una función de intermediario entre los productores, o proveedores de información, y los clientes o consumidores, facilitando la labor de localización y acceso a los productos y servicios (Iniesto & Núñez, 2021).
Basándonos en la estructura de BBDD del catastro nacional del SERNAGEOMIN, se han creado bases prácticamente idénticas para su uso en diversas actividades, como prácticas con estudiantes de pregrado y para otros propósitos a nivel de direcciones y departamentos.
Como contexto de aplicación de la propuesta de BBDD se considera los registros de RM de la región de Aysén del General Carlos Ibáñez del Campo. Esta región (Figura 2) presenta una vasta extensión, 108.494,40 km2 (Biblioteca Nacional, 2005), cuenta con una población total de 103.158 habitantes (Instituto Nacional de Estadística [INE], 2017), por lo que la densidad poblacional es bastante menor comparado con otras regiones del país. Sumado al hecho de que Coyhaique, la capital regional, alberga a más de la mitad de esa población 57.818 habitantes (INE, 2019).
La región la componen cuatro provincias: Aysén, Coyhaique, General Carrera y Capitán Prat, con una total de 10 comunas: Las Guaitecas, Cisnes, Aysén, Lago Verde, Coyhaique, Río Ibáñez, Chile Chico, Cochrane, Tortel y O’Higgins.
Respecto a los eventos de RM en la región de Aysén, entre 1994 y 2019 se han registrado 25 eventos por SERNAGEOMIN, todos respaldados por los correspondientes informes técnicos. Durante el año 2021, se realizaron cuatro solicitudes de asistencia técnica por RM, y en el transcurso de 2022, se sumaron otros siete eventos adicionales.
Sin embargo, es importante señalar que, a pesar de estos registros, cada año se reportan más eventos de los que se tienen informes técnicos, principalmente debido a desprendimientos en carreteras y rutas, los cuales suelen ser rápidamente atendidos por la Dirección de Vialidad del Ministerio de Obras Públicas (MOP). Además, existen casos en los que se producen eventos de Riesgo Geológico en áreas no habitadas, aisladas y sin intervención humana directa. De los informes técnicos se desprende que el tipo de movimiento más frecuente corresponde al de flujo y deslizamiento, mientras que el factor desencadenante más común son las precipitaciones y aportes de agua.
3. Materiales y métodos
3.1. Estructura de la base de datos
Se realizó una exhaustiva revisión de las bases de datos temáticas relacionadas con RM disponibles en el SERNAGEOMIN. Este proceso de diagnóstico proporcionó un sólido punto de partida para la propuesta de una nueva BBDD que se presenta en el contexto de este trabajo.
Además, se organizaron múltiples reuniones con los profesionales del Departamento de Geomática del SERNAGEOMIN a nivel nacional. El objetivo de estas reuniones fue comprender las dificultades que enfrentan en la generación de BBDDD, dado que diversos usuarios emplean criterios e intereses particulares en su creación. La falta de normalización/estandarización en estos procedimientos conlleva a la duplicación de recursos y tiempo, pero fundamentalmente afectan la actualización e intercambio eficiente de datos e información.
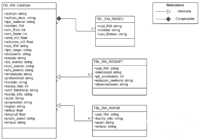
A partir de la evaluación de las BBDD disponibles, consultas, análisis y trabajo conjunto con profesionales del Departamento de Geología Aplicada de la unidad de Peligros Geológicos y Ordenamiento Territorial y de la Unidad de Asistencias Técnicas y Emergencias Geológicas a nivel nacional, se consideró como referencia la BBDD del catastro nacional de RM para plantear la propuesta que se presenta en el marco de este trabajo. En la Figura 3 se presenta el modelo lógico de la BBDD del catastro nacional de RM SERNAGEOMIN que presenta la siguiente estructura:
TBL_RMSEC: Remociones en masa secundarias generadas a partir del evento principal.
TBL_RM_REGMET: Datos de precipitaciones previo o durante el evento de remoción en masa.
TBL_RM_REFER: Fuente de información, literatura, prensa, referencia bibliográfica del evento.

Figura 3 Modelo lógico BBDD catastro nacional de RM SERNAGEOMIN. Nota: subtipo: Tipo de remoción en masa/ subtipo_desc: Descripción tipo de remoción en masa.
Todas las subclases mantienen una cardinalidad 1…* con la superclase, es decir, un evento de RM puede tener muchos datos o ninguno en las tablas relacionadas. Por ejemplo, un evento de RM puede tener varias remociones secundarias asociadas o ninguna, desde cero a varios datos de precipitaciones dependiendo de las estaciones que registren y/o una o varias fuentes de la información que acrediten el evento.
La relación de herencia establece que las tablas secundarias o subclases asociadas a la superclase, en este caso PG_RM_Catálogo, heredan todos los atributos de esta última, evitando así la duplicidad de información. Por otro lado, la relación de composición establece que no puede existir una subclase sin la superclase, lo cual se ve reflejado para las remociones secundarias.
A partir del modelo lógico, surgen diversas observaciones y cuestionamientos relacionados con la comprensión de la estructura de la base de datos. Se plantean interrogantes sobre cómo se completan y actualizan los distintos campos, si existe algún grado de normalización y, sobre todo, si es factible que cualquier usuario con conocimientos técnicos pueda agregar nueva información o actualizar la base de datos.
En varios campos se utiliza el formato “string”, para completar los atributos, cuando se podría normalizar a números según corresponda. Este formato definido para varios atributos de la BBDD, no permite filtros de búsqueda, consultas específicas y hacer estadística con la información almacenada. Además, a partir observaciones e indagaciones realizadas a usuarios se evidencian dificultades para actualizar y/o ampliar la BBDD por cualquier usuario que no sea el creador o previa consultas al mismo.
El objetivo de esta base de datos es almacenar eventos de RM georreferenciados para brindar apoyo en la toma de decisiones previo y durante una emergencia, principalmente en la identificación de aquellas zonas donde sea más frecuente este tipo de evento. Es importante destacar que, ante el aviso de un evento meteorológico de precipitación importante y en corto periodo de tiempo, se tomen los cursos de acción de manera preventiva en rutas y sectores que han sido afectados previamente por eventos de RM. Como consecuencia es importante que los usuarios que ingresen nueva información a la BBDD sean expertos en la parte técnica geológica para realizar una correcta clasificación de las RM, además, de tener conocimiento en el manejo de software SIG (Sistemas de Información Geográfica) que les permita utilizar la BBDD sin dificultad.
3.2 Estructura de la base de datos
3.2.1 Selección de elementos ISO 19115-1:2014 para normalizar en BBDD
A partir de la revisión y observaciones de los campos de la BBDD de RM y las propuestas de normalización de campos según ISO 19115-1:2014 se han considerado las siguientes 6 secciones de las 18 que conforman la Norma.
Información de Metadatos
Información de Identificación
Información de Linaje
Información de Sistema de Referencia
Información de Distribución
En la Tabla 1 se detallan los elementos considerados de las seis secciones seleccionadas para la normalización de la BBDD de RM.
Tabla 1 Elementos ISO 19115-1: 2014 para la propuesta BBDD
| Secciones | Entidades | Elementos | Definición del elemento ISO 19915-1:2014 | Nombre para propuesta de BBDD de RM |
| Información del Metadato | MD_Metadata | Identificador del fichero | Identificador único para este registro de metadato (OB) | ID_RM |
| Información de la fecha | Fecha (Date; OB): devuelve valores para el año, el mes y el día. La codificación de caracteres de una fecha es una cadena que deberá cumplir el formato para la fecha especificada por ISO 8601: AAAA-MM-DD. Nota: Se debería proporcionar la fecha de creación, también se puede incluir otras | FECHA | ||
| Organización | Nombre de la organización (OB) | ORGANIZACIÓN | ||
| Contacto | Información de contacto (OP) | CONTACTO | ||
| Rol | Función realizada por la parte responsable (OP) Nota: se definen en listas controladas para catálogo, lista de dominio para BBDD | ROL | ||
| Enlace a los metadatos | Sitio en línea donde está disponible el metadato (OP) | ENLACE | ||
| Información de identificación | MD_Identification | Extensión | Extensión geográfica (OP): área espacial del recurso resultado de la realización del hecho o proceso de determinar la extensión, dimensiones o cantidad de alguna entidad | EXTENSION_AREA_M2 |
| Información de Linaje | MD_Linaje | Fuente | Linaje (OP): Una descripción de la fuente(s) y el proceso(s) de producción utilizado(s) en la producción del recurso. Fuente (C): información sobre la fuente de datos usada en la creación de los datos especificados en el ámbito | FUENTE |
| Información del sistema de referencia | MD_ReferenceSystem | Sistema de referencia | Información sobre el sistema de referencia | SIST_REF |
| Identificador | Identificador y espacio de códigos (codespace) para el sistema de referencia | ID_SIST_REF | ||
| Información de distribución | MD_Distribution | Enlace | Proporciona información sobre los métodos técnicos y los soportes para obtener un recurso de su distribuidor. Enlace (OB): localización (dirección) para el acceso en línea usando una dirección del Localizador de Recurso Uniforme (URL) o un esquema de dirección similar | ENLACE |
Fuente: elaboración propia. Nota: OB: Obligatorio - OP: Opcional.
Para el código de identificación del registro (COD_RM) se propone un formato que considere los aspectos más generales del evento, que tenga una estructura lógica y que a su vez sea lo suficientemente específico para poder realizar búsquedas por filtros de manera rápida y sencilla. En la Figura 4 se presenta la propuesta de codificación para el campo COD_RM que incluye las siglas ‘RM’ que indican ‘Remoción en Masa’, seguidas del número de la región en numeración romana, un guion medio para separar el tercer elemento que representa el año del evento de la Remoción en Masa, y otro guion medio que finaliza con el número correlativo de ingreso a la Base de Datos. Esta estructura permite abarcar los aspectos más generales sin repetir información ya incluida en otros campos de la BBDD.
3.2.2 Definición de listas de dominio
Se han definido 10 listas de dominio para los campos de la propuesta de la base de datos. Estas listas abarcan: Tipo de Movimiento, Tipo de Material, Factor Detonante, Actividad, Rol, Comuna, Código Único Territorial, Estación Meteorológica, Tipo de Rasgo y Clasificación de RM. Se proporciona un resumen de estas listas y sus fuentes en la Figura 5.
3.2.3 Definición de campos opcionales
Durante el análisis de las BBDD disponibles y la identificación de requerimientos, se realizó una consulta a los usuarios del Servicio del SERNAGEOMIN para determinar qué necesidades de información, con fines prácticos, deberían ser incorporadas a la base de datos. Se obtuvieron varias sugerencias que se complementaron con recomendaciones provenientes de organismos internacionales. A continuación, se detallan las incorporaciones propuestas:
1) Tipo de movimiento secundario (TIPO_MOV_SEC): En caso de que el movimiento principal evolucione a uno distinto se establece este campo que contiene la misma lista de dominio que el campo TIPO_MOV (Figura 3). Recomendación establecida por la Unesco (UNESCO Working Party on World Landslide Inventory, 1990). Ver Tabla 2.
Tabla 2 Campo para el tipo de movimiento secundario
| Elemento | Descripción |
| Código | TIPO_MOV_SEC |
| Nombre | Tipo de movimiento secundario |
| Definición | Cinemática de un movimiento en masa secundario, producto de uno primario. |
| Tipo de dato | String o cadena de texto |
| Unidad de medida | No aplica |
Fuente: elaboración propia.
2) Código único territorial comunal (COD_COMUNA): Al implementar un campo para el código único territorial, permitirá unir a otras bases de datos que contengan información territorial como, por ejemplo: Instituto Nacional de Estadísticas para efectos de población y la Dirección de Vialidad del MOP para las rutas. Ver Tabla 3.
Tabla 3 Campo para el código único territorial
| Elemento | Descripción |
| Código | COD_COMUNA |
| Nombre | Código comuna |
| Definición | Código único territorial |
| Tipo de dato | Entero corto |
| Unidad de medida | No aplica |
Fuente: elaboración propia.
3) Recomendaciones dispuestas en los informes técnicos por SERNAGEOMIN (RECOMENDACIONES): Campo de valor de texto en cadena con un máximo de 500 caracteres. En caso de que exista un informe técnico asociado al evento. Campo solicitado por equipo de la Oficina Técnica de Coyhaique. Ver Tabla 4.
Tabla 4 Campo para las recomendaciones
| Elemento | Descripción |
| Código | RECOMENDACIONES |
| Nombre | Recomendaciones realizadas por SERNAGEOMIN |
| Definición | Recomendaciones publicadas en informe técnico, emitido por SERNAGEOMIN |
| Tipo de dato | String o cadena de texto |
| Unidad de medida | No aplica |
Fuente: elaboración propia.
4) Damnificados (DAMNIFICADOS): Campo de valor numérico entero corto, opcional. Es necesario para la cuantificación del impacto. Ver Tabla 5.
Tabla 5 Campo para los damnificados
| Elemento | Descripción |
| Código | DAMNIFICADOS |
| Nombre | Damnificados |
| Definición | Personas impactadas y afectadas por el evento de remoción en masa. |
| Tipo de dato | Entero corto |
| Unidad de medida | N° de personas |
Fuente: elaboración propia.
5) Fallecidos (FALLECIDOS): campo de valor numérico entero corto, opcional. Es necesario para la cuantificación del impacto. Ver Tabla 6.
3.2.4 Diccionario de Datos para BBDD de RM
Para complementar la propuesta de la BBDD de RM se confecciono un Diccionario de Datos, recurso que facilitará el cumplimiento de los objetivos de uso y/o actualización de la base de datos sin dificultades.
El Diccionario de Datos contiene 10 secciones: Tipo de movimiento, Tipo de material, Factor detonante, Estado de actividad, Rol, Comuna, Código único territorial comunal, Estación meteorológica, Tipo de rasgo y Clasificación de remociones en masa.
Para el diseño del diccionario se consideró como referencia y/o ejemplo los Diccionarios de Datos de IDECA1 (2019), IDE Chile2 e IDE MINAGRI3.
Como ejemplo se presenta en la Tabla 7 la sección correspondiente a Tipo de movimiento.
Tabla 7 Diccionario de datos para los campos de Tipo de movimiento
| Elemento | Descripción |
| Nombre | Tipo de movimiento |
| Alias | TIPO_MOV |
| Resumen | Consiste en la descripción de los tipos de movimientos de remoción en masa. La cinemática general de la masa desplazada. De acuerdo con Cruden y Varnes (1996) la cinemática de un deslizamiento de tierra, es decir, cómo se distribuye el movimiento a través de la masa desplazada, es uno de los principales criterios para clasificar los deslizamientos de tierra. Sin embargo, de igual importancia es su uso como criterio principal para definir la respuesta adecuada a un deslizamiento de tierra. En este diccionario se describen siete tipos de movimientos, 6 establecidos en primera instancia por Varnes (1978), Cruden y Varnes (1996) los cuales son Caída, Volcamiento, Deslizamiento, Propagación lateral, Flujo y Compacto. Se le agrega a la lista de dominio el concepto de Deformación Gravitacional Profunda (PMA, 2007) para aquellos procesos muy lentos y extensos donde no se distingue una ruptura de falla. |
| URI (Identificador Uniforme de Recurso) | Cruden & Varnes (1996). Landslide types and processes. Landslides, Investigation and Mitigation, ed. AK Turner and RL Schuster. Transportation Research Board, Special Report, 247, 36475. ISSN 0717-3733 Varnes (1978). Slope movement types and processes. Special report, 176, 11-33 |
| Idioma | Español |
| Fecha actualización | 2022-12-04 |
| Administrador | Oficina Técnica de Coyhaique, Unidad de Asistencias Técnicas y Emergencias Geológicas. Eusebio Lillo 429, Coyhaique |
| Propietario - Entidad responsable | SERNAGEOMIN |
Fuente: elaboración propia.
4. Validación de BBDD de RM: prueba de usabilidad
Para validar la propuesta de BBDD de RM, se realizó una prueba de usabilidad utilizando la metodología basada en tareas. El objetivo principal fue verificar si los usuarios podían comprender la estructura y los campos definidos, así como determinar si podían ingresar registros y actualizar la BBDD sin necesidad de recurrir al creador, utilizando los recursos y materiales proporcionados, como la tabla con la descripción de campos y el diccionario de datos.
La prueba de usabilidad se desarrolló en cuatro etapas, las cuales se esquematizan en la Figura 6. A cada participante de la prueba se asignó un código único a cada usuario con el fin de garantizar la trazabilidad de sus acciones a lo largo de los resultados obtenidos en la aplicación de los distintos instrumentos definidos para la prueba de usabilidad.
4.1 Definición del perfil de usuario
El “usuario” se define como la “Persona que interactúa con el producto” [ISO 9241-11: 1998. 3.7]. Su perfil se caracteriza por el “Conjunto de atributos específicos utilizados por el sistema que pertenecen a un usuario o grupo de usuarios particular” [ISO 9241-151: 2008. 3.19].
En el contexto de esta prueba de usabilidad, se ha definido un perfil de usuario profesional con las siguientes características: utilizan datos e información geográfica, tienen formación básica en geología (titulación en geología o ciencias afines) y poseen conocimientos y habilidades en el manejo de software SIG.
Para la selección de los participantes, se optado por un muestreo de tipo incidental, eligiendo la muestra por conveniencia a partir de un grupo de individuos que cumplen las características definidas en el perfil de usuario. Una muestra es incidental cuando se forma con los elementos de la población que están al alcance del investigador. Este este el único criterio para la selección de su muestra, la representatividad de la misma resulta desconocida (Bayardo, 1993).
Se ha definido un total de 10 participantes para la prueba de usabilidad, número aceptado y validado por expertos en usabilidad. Se afirma que empíricamente que entre tres y cinco participantes debería ser suficiente para encontrar el 85% de los problemas (Nielsen, 2000). Por otra parte, considerando la metodología seleccionada, basada en tareas, requiere una muestra pequeña. Según Barnum (2021) se asume que el número de usuarios para poder llevar a cabo las tareas y obtener los resultados de usabilidad generalmente se encuentre entre tres a 10 usuarios.
4.2 Diseño de la prueba de usabilidad
Con el fin de obtener información adicional sobre los participantes de la prueba, se diseñó un cuestionario para caracterizar el perfil de usuario. Este instrumento proporciona datos para identificar posibles relaciones entre el usuario y los resultados obtenidos en la prueba, logrando esto a través de la trazabilidad de cada participante mediante el código único asignado.
La evaluación de usabilidad de la BBDD de RM se basó en la metodología basada en tareas, la cual, debido a las condiciones de distancia entre los usuarios, se realiza de forma remota a través de la plataforma Teams de Microsoft 365 y Google Meet.
Se definieron cinco tareas para la prueba de usabilidad que se detallan en la Tabla 8.
Tabla 8 Tareas para prueba de usabilidad.
| Tareas |
| 1. Descargar recursos para la prueba: -Tabla Descripción de Campos -Diccionario de Datos -Caso remoción en masa para actualizar en base de datos emitido por Oficina Técnica de Coyhaique (OTC) para asistencia técnica geológica. -Base de datos en formato .gdb. |
| 2. Cargar la base de datos en ArcGIS. |
| 3. Actualizar la base de datos con el caso de remoción en masa y guardar. |
| 4. Realizar un filtro de búsqueda por comuna y por tipo de movimiento. |
| 5. Realizar las siguientes consultas a la base de datos: -¿Cuál es el tipo de movimiento de remoción en masa más frecuente en la región de Aysén? -¿Cuál es el detonante más frecuente? |
Fuente: elaboración propia.
Para realizar las tareas se entregan los siguientes recursos/materiales:
Tabla con descripción de los campos que conforman la BBDD
Archivo con el Diccionario de Datos en formato Word y Excel para que el usuario defina cuál le resulta más cómodo de usar.
Archivo en formato Word con informe de un caso real de RM emitido por Oficina Técnica de Coyhaique (OTC) para asistencia técnica geológica.
Una vez finalizadas las tareas se realizan las preguntas de indagación para obtener información sobre los recursos utilizados, los campos consultados y para recibir retroalimentación por parte de los usuarios. Esto incluye observaciones, sugerencia de cambios, si tuvieron dificultades para actualizar la BBDD, u otros comentarios que deseen compartir.
La aplicación de la prueba de usabilidad basada en tareas, considera la evaluación los tres parámetros que definen la usabilidad:
Eficacia: Precisión y grado de consecución con que los usuarios logran objetivos establecidos. [ISO 9241-11: 1998. 3.2].
Se observa y registra si los usuarios lograron realizar las tareas propuestas.
Eficiencia: Relación entre los recursos empleados y la precisión y grado de consecución con que los usuarios logran objetivos establecidos. [ISO 9241-11: 1998. 3.3] Se observa y registra qué recursos/materiales utiliza cada usuario para completar las tareas.
Satisfacción: Ausencia de incomodidad y existencia de actitudes positivas hacia la utilización del producto. [ISO 9241-11: 1998. 3.4] Se realizó una adaptación del cuestionario System Usability Scale -SUS (Tabla 9). Este instrumento fue diseñado por Brooke (1996) y se ha difundido ampliamente, aplicándose en distintos contextos de uso. El objetivo es proporcionar una medida de las percepciones subjetivas de las personas sobre la usabilidad de un sistema, producto o servicio (Brooke, 2013).
Tabla 9 Cuestionario SUS adaptado de Brooke (1996))
| Pregunta | Puntaje asignado | ||||
| 1=Muy en desacuerdo | 2 | 3 | 4 | 5=Muy de acuerdo | |
| 1. Creo que me gustaría esta BBDD con frecuencia | |||||
| 2. Encontré la BBDD innecesariamente complejo | |||||
| 3. Pensé que la BBDD era fácil de usar | |||||
| 4. Creo que necesitaría el apoyo de un técnico para ser capaz de usar la BBDD | |||||
| 5. Encontré las diversas funciones en esta BBDD estaban bien integrados | |||||
| 6. Pensé que había demasiada inconsistencia en esta BBDD | |||||
| 7. Me imagino que la mayoría de la gente aprendería a usar esta BBDD muy rápidamente | |||||
| 8. La BBDD me pareció muy difícil de usar | |||||
| 9. Me sentí muy cómodo usando la BBDD | |||||
| 10. Necesito aprender muchas cosas antes de poder usar esta BBDD |
Fuente: elaboración propia adaptado de Brooke (1996). Nota: Una vez aplicado el cuestionario y obtenida las puntuaciones se deberán realizar los siguientes procedimientos para obtener puntuaciones de 0-4 y así finalizar con un rango de satisfacción de 0-100: a) Los ítems redactados en positivo (preguntas 1,3, 5, 7 y 9) al valor obtenido se restará 1. b) Los ítems redactados en negativo (preguntas 2, 4, 6, 8, 10) el valor obtenido será igual a 5 menos la posición de la calificación en la escala. c) Se suman todas las puntuaciones. d) El total de la suma se multiplica por 2,5 y se obtiene la medida de satisfacción sobre un máximo de 100.
Para medir los resultados del cuestionario SUS, se utilizan las escalas desarro-lladas por Bangor, Kortum y Miller (2009), donde se considera la puntuación de cada usuario de forma individual (Figura 7).

Figura 7 Escalas de calificaciones de puntaje SUS. Fuente: Bargor, Kortum & Miller (2009, citado en Brooke, 2013).
4.3. Validación de instrumentos y metodología
Para evaluar la metodología definida, ajustar detalles y realizar correcciones, se realizó una prueba de validación con dos usuarios que cumplían los requisitos del perfil de usuario previamente definido. A partir de los resultados obtenidos, se realizaron en las preguntas del cuestionario de caracterización del perfil de usuario y ajustes en el Diccionario de Datos. En general, ambos usuarios no tuvieron dificultades en realizar las tareas propuesta y lograron actualizar con éxito la BBDD.
4.4. Resultados de aplicación de la prueba de usabilidad
La prueba de usabilidad se aplicó a 10 usuarios que respondían a las características del perfil de usuario definido previamente: utilizan datos e información geográfica, tienen formación básica en geología (titulación en geología o ciencias afines) y tienen conocimiento en el manejo de software SIG. Las características de estos usuarios son las siguientes:
El 30% eran hombres y el 70% eran mujeres.
El 50% se encontraba en el rango de edad de 20 a 30 años, mientras que el otro 50% está en el rango de 41 a 50 años.
Todos los usuarios tienen experiencia en actualización de BBDD y conocimiento de software SIG, específicamente ArcGIS.
El 40% de los usuarios también tienen experiencia en el uso del software QGIS.
En cuanto a las dificultades encontradas al trabajar con bases de datos y entornos SIG, el 80% de los usuarios han experimentado la necesidad de buscar información adicional para comprender ciertos atributos o listas de dominio durante las actualizaciones. Además, el 30% ha tenido que ponerse en contacto con el creador de la base de datos o no ha estado seguro de si la información que están añadiendo a un campo determinado era la correcta.
En relación con las tareas que permitieron obtener resultados sobre los parámetros de eficacia y eficiencia de la usabilidad, se destaca:
Todos los usuarios cumplieron con éxito el objetivo de actualizar la BBDD, además, realizaron sin dificultas la búsqueda por filtro y la consulta solicitada.
Todos consultaron alguno de los recursos/materiales entregados, la tabla con descripción de los campos que conforman la BBDD y Diccionario de Datos.
Se observó de manera generalizada que los usuarios enfrentaron dudas al completar los campos “EXTENSION_AREA_M2” y “VOLUMEN_M3”. Dado que no se especificaba un cálculo y eran campos opcionales, no estaban seguros si debían ingresar un valor de 0 o dejarlo como “null”. Sin embargo, cabe resaltar que la definición de estos campos estaba disponible en la Tabla de Descripción de Campos.
Otros campos consultados fueron “COD_COMUNA” (5 usuarios), “ROL” (3 usuarios), “ACTIVIDAD” (un usuario), “COMUNA” (un usuario).
En la Tabla 10 se presentan los resultados del cuestionario de SUS (Tabla 9). Se indican las puntuaciones según los procedimientos de Brooke (1996) y las calificaciones según adjetivos y rangos de aceptabilidad definidos por Bangor, et al. (2009).
Tabla 10 Puntuaciones SUS, adjetivos y rangos de aceptabilidad.
| Código de usuario | Puntaje SUS | Calificaciones según adjetivos | Escala de aceptabilidad |
| U01 | 92,5 | Excelente | Aceptable |
| U02 | 95 | Excelente | Aceptable |
| U03 | 87,5 | Excelente | Aceptable |
| U04 | 95 | Excelente | Aceptable |
| U05 | 95 | Excelente | Aceptable |
| U06 | 87,5 | Excelente | Aceptable |
| U07 | 82,5 | Bueno | Aceptable |
| U08 | 92,5 | Excelente | Aceptable |
| U09 | 97,5 | Excelente | Aceptable |
| U10 | 97,5 | Excelente | Aceptable |
Fuente: elaboración propia.
De acuerdo con la escala de aceptabilidad propuesta por Bangoret al. (2009), los resultados con valores superiores a 70 se consideran “Aceptables” (Figura 7). Por lo tanto, considerando que el puntaje de todos los usuarios es superior a 82.5, se concluye que la propuesta de base de datos cumple con éxito el objetivo y los requisitos para los cuales fue diseñada. Además, al aplicar la escala de adjetivos definida por Bangor et al. (2009), se destaca que solo un usuario obtuvo un puntaje inferior a 85, asociado al adjetivo “Bueno”, mientras que el resto de los usuarios obtuvieron puntuaciones superiores a 85, asociadas con el adjetivo “Excelente”. Estas calificaciones indican que la propuesta de la base de datos satisface los requisitos de usabilidad, es eficaz y eficiente, y los usuarios terminan satisfechos al utilizarla.
5. Propuesta final de BBDD de RM
A partir del resultado obtenidos en la prueba de usabilidad se realizaron ajustes menores en la BBDD de acuerdo con las sugerencias de los usuarios. Como consecuencia, se obtuvo el modelo lógico definitivo de la BBDD, el cual se presenta en la Figura 8.
6. Conclusiones
Este trabajo abordo el desafío de establecer una estructura de base de datos normalizada que pueda ser compartida y actualizada sin la orientación previa de sus creadores. Se llevó a cabo una exhaustiva revisión de las bases de datos relacionadas con remociones en masa en el SERNAGEOMIN, identificando dificultades en su comprensión y actualización. Se normalizaron los campos de la base de datos de referencia utilizando la Norma ISO 19115-1:2014, se definieron listas de dominio y se elaboró un diccionario de datos. La propuesta fue validada mediante una prueba de usabilidad, donde los usuarios lograron completar las tareas de manera satisfactoria, utilizando los recursos proporcionados y expresando niveles aceptables de eficacia, eficiencia y satisfacción. Se realizaron ajustes en la base de datos a partir de las sugerencias de los usuarios, finalizando con una propuesta mejorada que contribuirá a facilitar la gestión y toma de decisiones en relación a eventos de remoción en masa.
Se recomienda para futuras actualizaciones de la base de datos la adopción de la norma ISO 19115-1:2014 para la definición de nuevos campos. Esto facilitará futuras implementaciones, como la creación de un catálogo de metadatos y la interoperabilidad con otras bases de datos que sigan esta normativa. Además, es esencial asegurar que cada adición de campo esté respaldada por un objetivo y una función justificados, manteniéndose alineada con el propósito general de la base de datos. Este enfoque garantizará que los usuarios, quienes utilizan la base de datos para la toma de decisiones en eventos de remociones en masa, encuentren la información relevante y útil.
Las listas de dominio se definieron a partir de recomendaciones internacionales y literatura especializada. Su construcción aporta un valor significativo a la base de datos, ya que la mayoría de los campos están definidos mediante listas de dominio en lugar de cadenas de texto, lo que facilita la búsqueda por filtros y completar los campos al momento de añadir nuevos registros de eventos de remoción en masa. Por otra parte, es importante destacar el valor del diccionario de datos como un recurso que permite completar correctamente la base de datos. Recurso que posibilita un mejor manejo de las listas de dominio y proporciona un lenguaje común que garantiza que cualquier usuario pueda entender, utilizar y actualizar la base de datos con los recursos que se le ofrecen, sin necesidad de recurrir a sus creadores. Esto ayuda a evitar la duplicidad y la creación continua de bases de datos debido a la falta de comprensión de las existentes.
Para contribuir a la actualización de la base de datos con nuevos eventos de remociones en masa, se sugiere complementar con la implementación de una aplicación orientada a la integración de la ciudadanía. Esta aplicación permitirá que los ciudadanos contribuyan con información en iniciativas de monitoreo participativas, la cual será verificada por organismos técnicos antes de ser ingresada a la base de datos. Este enfoque busca fomentar la colaboración con la comunidad científica para mejorar la toma de decisiones de manera colaborativa.




















